MAXUS T60 (2020-2023) SERVICE WORKSHOP MANUAL

10,00 $

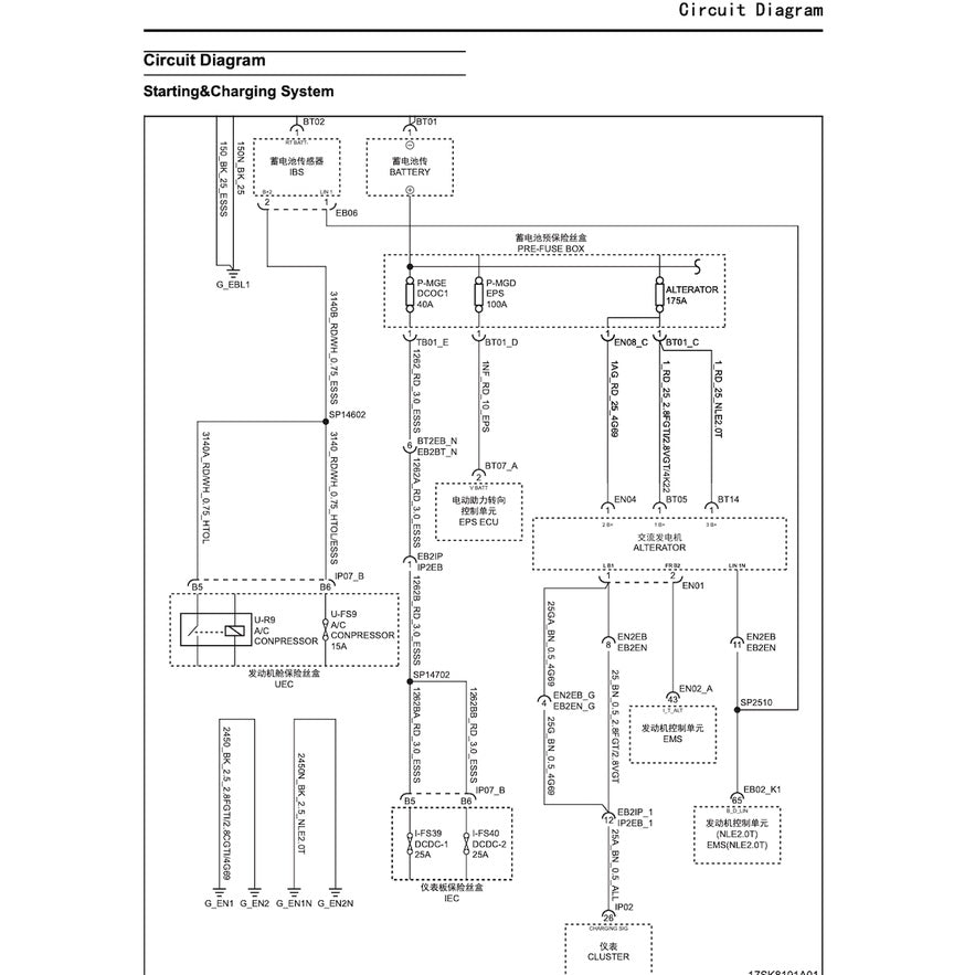
MAXUS T60 (2020-2023) SERVICE WORKSHOP MANUAL IN PDF FORMAT (1580 PAGES) SUPPLIED AS DOWNLOADABLE LINK.

This is the same type of service manual your local MAXUS dealer will use when doing a repair. This manual has detailed illustrations as well as step by step instructions. All pages are printable, so run off what you need and take it with you into the garage or workshop. These manuals are your number one source for repair and service information. They are specifically written for the do-it-yourself-er as well as the experienced mechanic. 

ENGINE FEATURED IN THIS MANUAL: 2.0L SC20M turbo I4 & 2.8L SC28R turbo I4 (D)

POWERTRAIN
Engine
Petrol:
2.0 L  20L4E turbo I4
2.4 L 4G69 I4
Diesel:
2.0 L  SC20M turbo I4
2.8 L  SC28R turbo I4

Transmission
5-speed Aisin manual
6-speed DYMOS manual
6-speed Punch automatic

Category:

Cart

Your Cart is Empty

Back To Shop