MERCEDES-BENZ ENGINE M110 (1980–1996) FACTORY SERVICE WORKSHOP MANUAL IN PDF FORMAT (
940 PAGES
) AVAILABLE AS DOWNLOADABLE LINK.
PLEASE CHECK CAREFULLY YOUR VEHICLE APPLICATION IN THE APPLICATION SURVEY
APPLICATIONS: W114 /W116 / W123 / W126 / W480 / R/C 107
CONTENT:
– General, Technical Data
– Crankcase and cylinder head
– Crankshaft assembly
– Engine timing, valvetrain
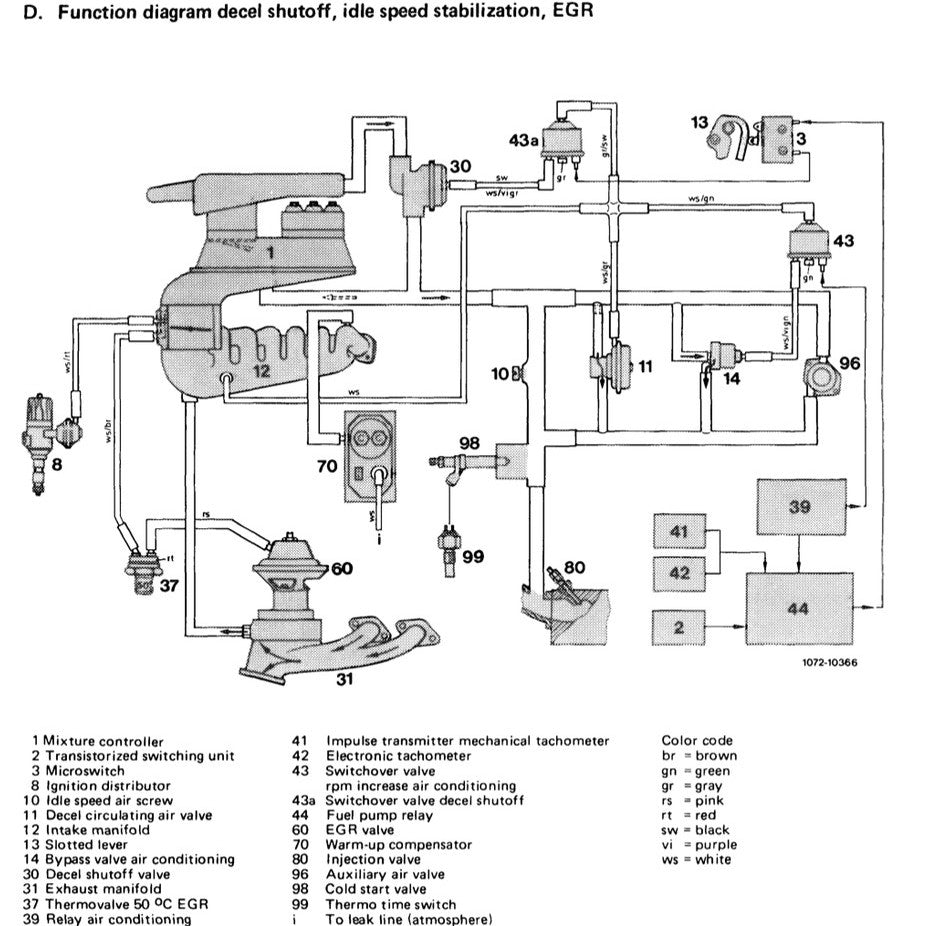
– Continuous Fuel Injection System (CFI)
– Air filter
– Belt drive
– Intake and exhaust manifolds, emission control system
– Electrical system, engine
– Engine lubrication system
– Engine cooling system
– Engine suspension
– Accelerator control, cruise control, electronic accelerator
– Fuel system
– Exhaust system














