MERCEDES BENZ W120 W121 “PONTON” (1953-1963) SERVICE WORKSHOP MANUAL IN PDF FORMAT (2040 PAGES) AVAILABLE AS DOWNLOADABLE LINK.
MODELS COVERED: 180, 190, 219, 220
ENGINE FEATURED IN THIS MANUAL: M136 l4; M121 l4, M127 L6 & M180 l6
INCLUDE:
– SERVICE MANUAL + 2 SUPPLEMENTS
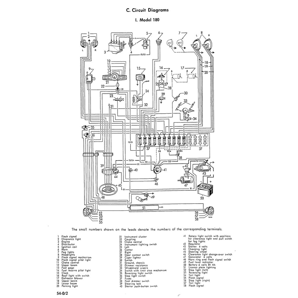
– ELECTRICAL WIRING DIAGRAMS
– PARTS CATALOGUE
Powertrain
Engine
2,195 cc (2.2 L) M127 I6
2,195 cc (2.2 L) M180 I6
1,897 cc (1.9 L) M121 I4
1,767 cc (1.8 L) M136 I4
1,697 cc (1.7 L) OM636 I4
1,897 cc (1.9 L) OM621 I4














