NISSAN SENTRA / SUNNY B13/N14 (1990-1995) SERVICE WORKSHOP MANUAL

10,00 $

NISSAN SENTRA / SUNNY B13/N14 (1990-1995) SERVICE WORKSHOP MANUAL IN PDF FORMAT (
2398 PAGES
) SUPPLIED AS DOWNLOADABLE LINK.

This is the same service manual your local NISSAN dealer will use when doing a repair. This manual has detailed illustrations as well as step by step instructions. Pages are printable, so run off what you need and take it with you into the garage or workshop. 

THIS IS A MULTIENGINE MANUAL COVERING ENGINES 1.6L GA16DE I4; 2.0L SR20DE I4 & 2.0L SR20DET I4

DRIVETRAIN: 
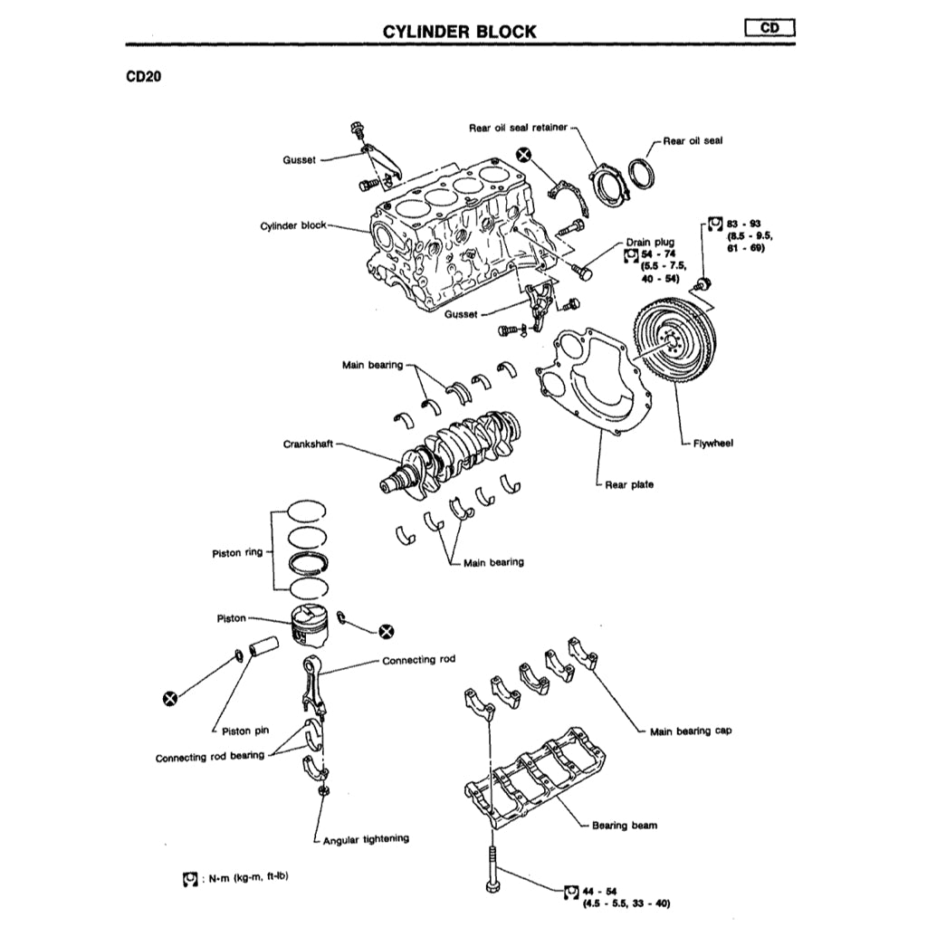
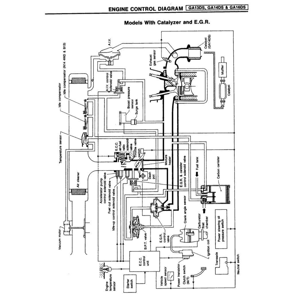
Engine
1392 cc GA14DS/DE I4
1597 cc E16 I4
1597 cc GA16DE I4
1998 cc SR20DE I4

Transmission
4/5-speed manual
3-speed RL3F01A automatic (1.6L)
4-speed RL4F03A automatic (1.4L, 1.6L)
4-speed RL4F03V automatic (2.0L)(1991-1993)
4-speed RE4F03V automatic (2.0L)(1994)

Category:

Cart

Your Cart is Empty

Back To Shop